ПД

Чертеж изделия:
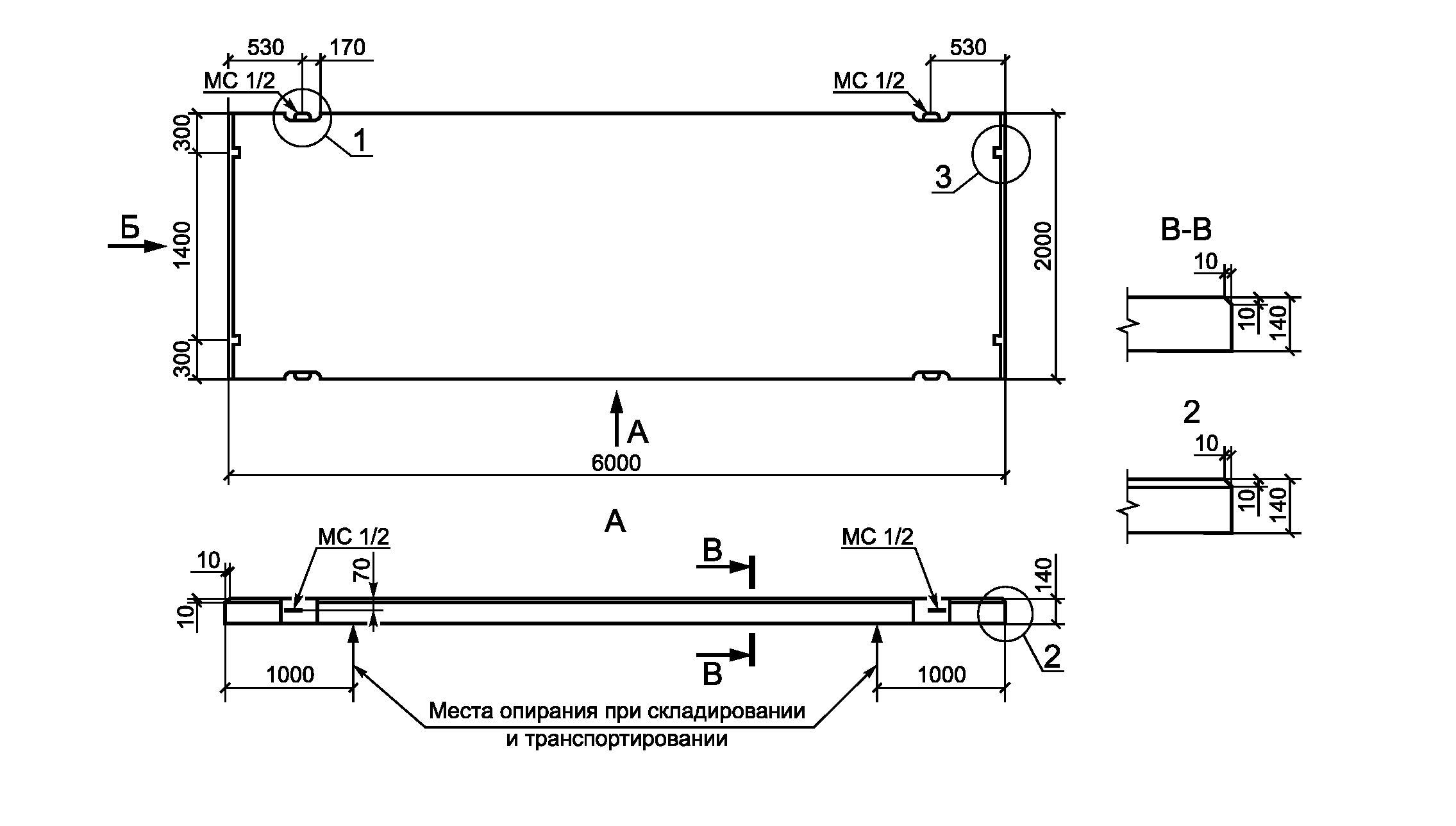
Характеристики изделия:
ПараметрЗначение
длина6000 мм
ширина2000 мм
высота140 мм
вес4200 кг
серияТП 503-0-42

ПД Плиты дорожные по проекту ТП 503-0-42.