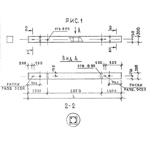
КБ 3.33

Чертеж изделия:
Характеристики изделия:
ПараметрЗначение
длина3850 мм
ширина300 мм
высота300 мм
вес865 кг
серия1.220.1-2

КБ 3.33 Колонны по серии 1.220.1-2.